启东市春江石化设备制造厂
地 址:江苏省启东市城东工业园
电 话:0513-83318942
传 真:0513-83341620
手 机:13912886206
    13906283497
邮 箱:qdcjsh@qdcjsh.com
网 址:www.qdcjsh.com
产品中心
您当前所在的位置:网站首页>>产品中心
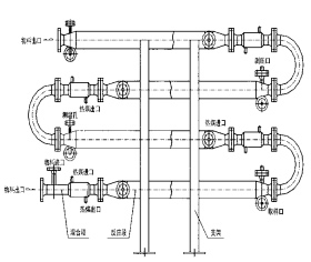
CJJH-Ⅱ型强化传热混合反应器

产品特性

    对于强放热的液/液反应过程可以采用CJJH-Ⅱ型强化传热混合反应器。CJJH-Ⅱ型强化传热混合反应器水平安装,并带有CJSV型静态混合器作为配件,以确保互不相溶的液/液相混合均匀,需要停留时间较长的液/液反应过程,静态混合器的长度也较 长,此时各台静态混合器之间可用180°的弯头来互相连接,组成。